泵用恒位油杯的工作原理分享
2022-08-20 登录入口
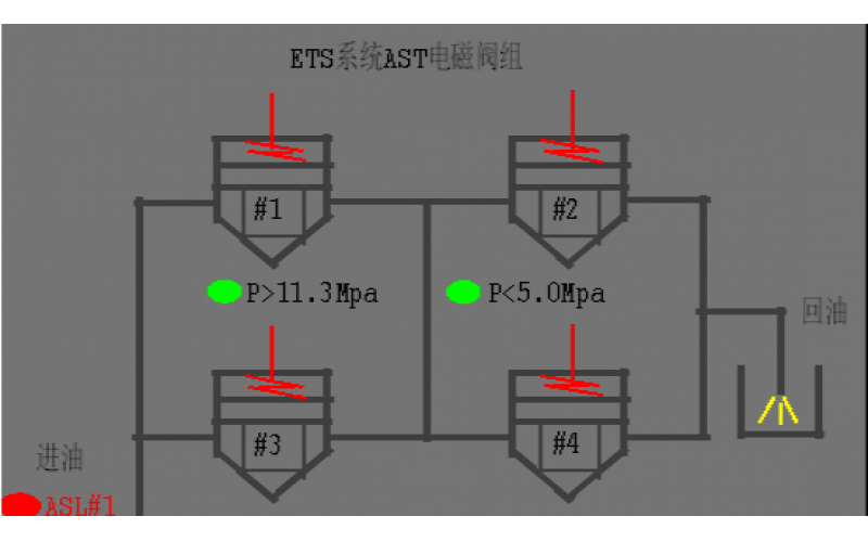
#2机组AST电磁阀试验油压波动分析原因
2022-08-19 登录入口阀门
汽机除氧器构造及原理分享
2022-08-19 登录入口设备
锅炉单台引风机跳闸现象及具体处理方法分享
火电厂的给水泵、凝结水泵功能介绍
2022-08-18 登录入口
热电偶、热电阻元件安装时的注意事项
热电偶和热电阻的套管,其插入到被测介质的有效深度有哪些要求
DAS什么?DAS详解分享